3044永利集团
摘要:目前井下矿山设备已广泛采用液压传动和液压控制技术来实现设备所需要的动作,因此井下矿山设备遥控操纵的一个关键问题是,如何把多路电信号输入转换成多路液压能输出。6DBF-10 型六联电液比例阀正是为解决这一问题而研制的新产品。该产品不但实现了多路电信号到多路液压能的成比例转换,还具有体积小、质量轻、输出线性好、重复精度高、响应快等优点。木文就该阀的结构设计、工作原理、设计计算、性能测试、加工制造、应用等方面进行了论述。
关键词:电液比例阀;比例控制;遥控设备
1 引言
地下矿山有些地点的作业环境十分恶劣,为了保护操作人员的安全,使用遥控操纵的矿山设备是非常必要的。在国外,无线遥控的铲运机、有线遥控的混凝土喷射车、电脑控制的全自动凿岩台车等矿山设备已经得到广泛应用,取得了良好的使用效果,改善了作业条件,降低了劳动强度,在保障作业人员安全的同时又提高了作业效率。在国内,遥控操纵的矿山设备的研制生产还处于起步阶段,存在的一个重要问题是如何把多路控制电信号成比例地转换成多路液压能输出,完成电-液的转换工作。为实现这一突破,北京矿冶研究总院、枫阳液压电磁元件厂、白银有色金属公司、北京重型汽车制造厂合作研制了适合矿山机械使用的 6DBF-10 型六联电液比例阀[1],该阀在实验室的测试数据达到国外同类产品的先进水平。为了验证该阀的实际使用性能,在中国有色金属工业总公司矿山机械化攻关项目 HPC-11 型混凝土喷射车研制过程中,替代进口比例阀产品,取得了良好的使用效果,保证了该攻关项目的顺利完成[2]。
2 结构设计和工作原理
2.1 结构设计
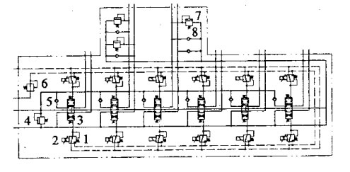
6DBF-10 型六联电液比例阀主要由主阀、先导减压阀、比例电磁铁和辅助阀四部分组成,见图1。主阀是该比例阀的主体,包括主阀体、主阀芯和弹簧等。

图1 6DBF-10 型六联电液比例阀主体结构
(1)主阀体。其大小直接影响整个比例阀的体积,因此主阀体应尽可能设计得小些。国内一般采用每联一片的分片式主阀体或整体式主阀体两种形式。由于主阀体内部通油孔道很多,又是主阀芯和辅助阀的包容壳体,在连接螺栓及内部高压油的作用下容易变形。比例阀是靠电磁力及先导油压控制的,操纵力较小,容易卡阀,因此要求主阀体有较好的强度和刚度,防止阀芯卡住。分片式阀体比较单薄,很难同时满足强度、刚度大而体积又小的要求。虽然可采取整体式的主阀体,加大主阀体的刚度,减小主阀体的体积,但多联阀共用一个主阀体,主阀体的重量很大,内部结构过于复杂,大大增加了加工难度,铸件的废品率也显著增加,导致生产成本提高。另外,用户在选用比例阀为不同的主机配套时,对比例阀的联数及阀的中位机能会有不同要求,整体式主阀体的灵活性、互换性、通用性都很差,难以满足要求。所以,在比例阀的设计中,采用每两联阀使用一个主阀体,即形成块式的主阀体,这样就兼顾了铸造、加工、强度、刚度几方面的要求,同时也有利于用该阀体组成不同联数的比例阀,满足用户的不同需求。
此外,主阀体上还设计了辅助阀(包括过载阀、防空穴阀、单向阀)插装孔,以便根据液压系统需要插装不同的辅助阀,使系统整体结构十分紧凑。
在主阀体与主阀体之间连接螺栓孔处,设计了薄垫片,减小主阀体在螺栓顶紧力下的整体变形,防止卡阀。
(2)主阀芯。采用圆弧节流槽作为主阀阀口,与三角形节流阀口相比,具有输出线性好、抗污能力强、主阀芯不易被卡住等优点,这对保证比例阀可靠工作是很重要的。
(3)先导减压阀。布置在主阀体的两侧,每一联主阀用两个先导减压阀来控制,每一个先导减压阀控制主阀芯位移的一个方向和大小,达到控制流量大小和方向的目的。由于先导减压阀是压力控制元件,反馈的是油压,对阀体沉割槽尺寸精度要求不高,设计中采用钻阀通油孔同时形成阀体沉割槽的方式,减少机加工量,降低成本。
(4)比例电磁铁。比例电磁铁是电流一机械力转换器件,铁芯的纯度、扼铁的尺寸精度和摩擦性能都有很高要求。为了少走弯路,缩短研制周期,采用 GP 系列比例电磁铁,该产品是德国 BSO 控制技术有限公司许可证产品,线性好、滞环小、质量可靠,能够满足使用要求。
(5)辅助阀。为了简化液压系统,减少管路连接,该电液比例阀除主阀、先导减压阀、比例电磁铁外,还在主阀体上集成有单向阀、减压阀、安全阀、过载阀和防空穴阀,组成了多功能电液比例阀。
各辅助阀的功能为:①单向阀。安装在每一联的进油路上,可防止工作时各联的相互干扰,避免“点头”现象。②减压阀。减压阀用来把工作系统高压油减到 3.5MPa,作为控制油源,省掉专门的先导供油回路,简化液压系统。③安全阀。该阀是用来防止液压系统油压过高,保护液压阀及系统安全。④过载阀和防空穴阀。该电液比例阀的每一联都可插装过载阀和防空穴阀。过载阀可防止执行机构因受过大外力而引起的回路油压过高,保护比例阀、液压执行元件及管路的安全。防空穴阀可对油路进行补油,防止空穴产生。如果某一联阀不需要过载阀或防空穴阀,可在插装过载阀或防空穴阀的位置上加堵即可。
2.2工作原理
电液比例阀液压原理见图2。

图2 电液比例阀液压原理(1.先导减压阀 2.比例电磁铁 3.主阀 4.安全阀 5.单向阀 6.减压阀 7.过载阀 8.防空穴阀)
首先,比例电磁铁与先导减压阀之间以比例电磁铁定力-先导减压阀定压的方式相关连。比例电磁铁在输入电流后输出机械力,推动先导减压阀阀芯动作,关闭泄油口,接通先导供油油源,有先导油压产生。先导油压力反向作用于先导减压阀阀芯,使其反向移动,直至与机械力平衡,产生与输入电流成比例的先导控制油压。
其次,主阀与先导减压阀之间以先导定压--主阀弹簧定位的方式耦连。由先导减压阀输出的控制油压,在主阀芯端面上产生一个液压作用力,使主阀芯克服弹簧弹力而移动,关闭中位泄荷阀口,开启负载阀口。当主阀芯上液压作用力与弹簧力达到平衡时,主阀芯停留在与先导控制油压相对应的位置上,使主阀负载阀口产生一定的开度,有相应的流量输出。
总之,在额定电流范围内,改变比例电磁铁控制电流,先导减压阀控制油压随之改变,主阀的负载阀口及输出流量大小也随之改变,从而起到成比例控制流量的作用。
当比例阀某些联不需要成比例控制时,只要把这些联上的比例电磁铁和先导减压阀换成普通的电磁换向阀,就可改变成没有中间状态、只有开和关两种状态的普通液压阀。
3 设计计算
比例电磁铁、先导减压阀及主阀三者之间的合理匹配是设计的关键环节。
3.1 先导控制油压与主阀芯位移
六联电液比例阀输出流量是由主阀芯位移量来控制的,主阀芯的位移量又是由先导控制油压产生的作用力,克服主阀芯复位弹簧弹力、摩擦力、液动力的结果。因摩擦力、液动力均很小,忽略不计。主阀芯有大、小两个复位弹簧。取主阀芯直径为 16mm,通过弹簧结构参数的选取和弹簧弹力的设计计算,可得下面计算公式:
p=0.13+0.28x
其中:p 为先导控制油压;x 为主阀芯的位移(x≤6)
当主阀芯移动到行程终点时(x=6mm),对应的先导控制油压为最大值 pmax=0.13+0.28×6=1.8MPa。由于有 2mm 的死区,对应阀口即将开启时的先导控制油压为最小值 pmin=0.13+0.28×2=0.7MPa。先导控制油压变化范围应为 0.7~1.8MPa。
3.2 先导减压阀阀芯所需推力
为了使主阀芯正常换向,先导减压阀输出油压应在 0.7~1.8MPa 之间变化。取减压阀阀芯直径为 5mm,通过减压阀复位弹簧参数的选取可计算出先导减压阀阀芯所需的推力范围是 19~40.6N。
3.3 比例电磁铁额定工作电流
比例电磁铁选用型号为 GP35-4-A,该比例电磁铁最大输入电流为 1.2A,最大输出推力可达 63N。由该产品样本特性曲线可得,当输出推力为 40.6N 时,对应的输入电流为 800mA,此即为比例电磁铁额定工作电流。
4 加工制造
该比例阀的核心组成部分是阀体和阀芯,这也是加工制造的关键。由于主阀体和主阀芯较先导阀体和先导阀芯在结构上复杂得多,因而是加工制造的重点。
4.1 主阀体
主阀体由于内部结构复杂、通油孔道很多,对铸件质量要求很高。设计中主阀体采用高强度球墨铸铁材料,这种材料具有强度高、韧性好的特点,还有较好的铸造性能、机加工性能和减磨性能。在制造过程中采用特殊的电化学清砂方法,在化学腐蚀和热应力的共同作用下,无论是阀体表面还是深孔中的砂子都将从铸件上剥离下来,清砂效果很好。
4.2 主阀芯
主阀芯工作时换向频繁,易产生磨损,要求很高的表面硬度。为此采用 38CrMoAl 合金材料,配合渗氮处理,HV 达到 1000 以上,较好地满足了使用要求。
4.3 配合间隙保证
主阀体与主阀芯配合间隙有很高要求。国外一般采用金刚石铰刀加工阀孔,保证其尺寸公差和形位公差。由于制造专用金刚石铰刀费用很高,因此在研制过程中采用研配工艺,阀孔研好,用气动量头精确测量阀孔的尺寸,然后根据该尺寸配磨阀芯,直至达到配合间隙 0.008~0.015mm。
5 性能测试及主要技术参数
5.1 性能测试
六联电液比例阀在进行组装和出厂调试后,在浙江大学液压实验室进行了性能测试[4]。
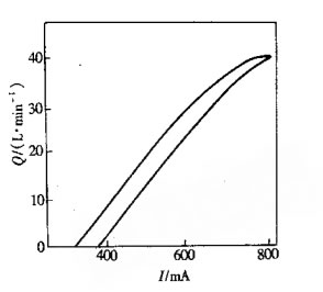
输出流量(Q)与稳态输入电流(I)特性曲线见图 3。通过多次 Q--I 曲线测试得到,,滞环 6.1%,重复精度 1.9%,达到设计要求。国外同类产品该项的测试结果为:滞环 6.2%,重复精度 1.8%。国产元件与国外同类产品性能指标基木相同。

图3 Q-I特性曲线
5.2 主要技术参数
6DBF-10 型六联电液比例阀的主要技术参数为:公称通径 10mm、额定压力 20MPa、额定流量 4OL/min、先导控制油源压力 3.5MPa、回油口允许背压 2MPa、比例电磁铁额定电流 800mA、开关电磁铁额定电压 12V、滞环 <7%、重复精度 <2%、频宽 5Hz、质量 31kg。
6 应用
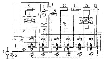
为了考核 6DBF-10 型六联电液比例阀的实际使用性能,将其应用在新研制的 HPC-11 型混凝土喷射车上,用来控制该车上的有线遥控喷射机械手。喷射机械手的液压系统原理见图4。

图4 喷射机械手的液压系统(1.油泵 2.背压溢流阀 3.六联电液比例阀 4.双向平衡阀 5.举升油缸 6.油马达 7.制动器 8.液动顺序换向阀 9.梭阀 10.伸缩油缸 11.倾动油缸 12.折迭油缸 13.摆动油缸)
该比例阀的特点是可接收电控信号,而电控信号在运算、处理、传输方面优势突出。因此,与该比例阀配套的有线遥控器上只需要两个操纵手柄,即可完成对六联比例阀的控制。喷射机械手上的六个动作油缸是由该比例阀控制的,因此实际工作时工人只需操纵有线遥控器上的两个手柄,即可完成对喷射机械手六个动作的操纵控制。
HPC-11 型混凝土喷射车在矿山井下进行了 400h 的工业试验。该车由于采用了六联电液比例控制,喷射机械手实现了有线遥控功能,喷射机械手的动作可远距离无级调节与控制,操纵自如。通过使用有线遥控器,操作者可在现场选择适宜的工作地点,以获得较好的观察角度,也使反弹的喷射料不会打到操作者身上,在提高作业安全性的同时,还提高了作业效率,减轻了工人的劳动强度,因此深受现场工人的欢迎。在整个工业试验期间,该六联电液比例阀工作良好,未出现任何故障,为混凝土喷射车研制工作的顺利完成创造了有利条件。
7 结语
(1)6DBF-10 型六联电液比例阀是一种新型的电液接口元件,实现了多路电信号到多路液压能的成比例转换。该阀的滞环、重复精度和频宽等主要技术指标达到国际先进水平,可以替代同类进口产品,为国家节约外汇。
(2)该比例阀与传统的手动操纵液压阀相比,系统布置柔性加大、操纵方便、安全性好,可有线或无线遥控主机。由于以电信号为控制输入信号,可以将计算机技术、数字技术、自动控制技术引入到主机的控制之中,使主机上等级,扩大使用范围,提高工效,提高竞争能力。
(3)该比例阀适合在多种矿山设备上使用,如混凝土喷射车、凿岩台车、铲运机等。此外,还适合工程机械及建筑机械使用,如高空作业车、小型挖掘机、小型装载机等,其推广应用前景十分广阔。